電子工作の入門として、多くの人が挑戦するのがLEDの点滅です。基本的ながらも電子回路の面白さが詰まっています。この記事では、電子工作が初めての方でも安心して学べるように、LEDが点滅する基本的な仕組みから、具体的な回路の作り方までを、図を交えながら分かりやすく解説します。専門的な知識がなくとも、この記事を読めばLEDを自由に点滅させられるようになります。
1. LED点滅の基本原理
LEDは発光ダイオードのことであり、電気を流すと光る半導体素子です。しかしながら、ただ電気を流すだけでは点灯し続けるだけで、点滅はしません。LEDをリズミカルに点滅させるには、LEDに流れる電流を周期的にON/OFF制御する必要があります。
この電流のON/OFFを制御する方法は、大きく分けて2つあります。機械的な制御と電子制御です。
機械的な制御は、電源スイッチを手や機会で押したり離したりする方法です。スイッチを切り替えることで、ONまたはOFFしてLEDが点滅します。
電子制御は人や機械の手を介さずに自動で点滅させるには、電子回路を用います。タイマーのように機能する回路が、設定された時間間隔で自動的に電流のON/OFFを繰り返します。この電子的な制御にも様々な方式があり、コンデンサとトランジスタを組み合わせた古典的な回路から、専用のICチップやマイクロコンピュータ(マイコン)を使った高度な制御まで様々です。
2. LED点滅回路の種類と特徴
LEDを点滅させる回路には、単純なものから高機能なものまで様々な種類があります。ここでは代表的な4つの回路を紹介し、それぞれの仕組みと特徴、作り方を解説します。
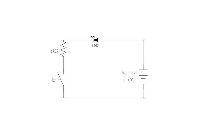
2.1 抵抗+スイッチによる手動点滅

最も基本的で、電子工作の第一歩に最適なのが、スイッチを使った手動の点滅回路です。
回路構成は電源、スイッチ、抵抗、LEDを直列に接続するだけの非常にシンプルな構成です。スイッチを押している間だけ回路に電流が流れ、LEDが点灯します。スイッチを離すと電流が止まり、LEDは消灯します。これを繰り返すことで、手動での点滅が可能です。
電池のような直流電源からスイッチや抵抗、LEDのアノード、カソードを経て、電源へ接続します。LEDには適切な電圧しか印加できないため、抵抗はLEDに過大な電圧が印可されるのを防ぐ制限の役割を果たします。
また、LEDが光り始めるためには、一定以上の順方向電圧をかける必要があります。この値はLEDの色によって異なり、赤色LEDで約2.0V、青色や白色LEDでは約3.2Vが一般的です。回路を設計する際は、この電圧を考慮する必要があります。
2.2 コンデンサ+トランジスタによる自動点滅回路

スイッチを使わずに自動で点滅させたい場合、コンデンサとトランジスタを組み合わせた無安定マルチバイブレータ回路がよく用いられます。この回路の心臓部は、抵抗とコンデンサで構成されるRC回路です。コンデンサに電気が溜まるまでの時間、そして溜まった電気が放出されるまでの時間が、点滅の周期を決定します。この時間の長さは抵抗値とコンデンサの容量の積で決まります。
コンデンサが電気の一時的な貯蔵を実施し、充放電を繰り返すことで点滅のタイミングを作り出します。抵抗はコンデンサへの電流を制限し、充放電の時間を調整します。また、LEDに流れる電流を制限する役割も担います。実際のLEDへの通電はトランジスタを使用します。トランジスタはON/OFFできるスイッチング素子です。コンデンサの充放電状態に応じて、LEDへの電流を自動的にON/OFF制御します。
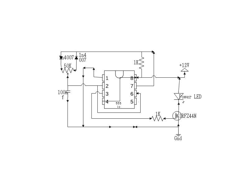
2.3 NE555タイマーICによる安定な点滅制御

より手軽に、かつ安定した周期で点滅させたい場合に非常に便利なのがNE555というタイマーICです。このICはわずかな外付け部品で非常に正確な点滅回路を組むことができます。
NE555にはいくつかの動作モードがありますが、点滅回路ではアステーブルモードを使用します。このモードに設定すると、ICは外部の抵抗とコンデンサで決められた周期で自動的にON/OFF信号を出力し続けます。
トランジスタ回路に比べて部品点数が少なく、計算も容易で、非常に安定した動作が期待できます。電子工作で広く使用されるため、情報も豊富で入手しやすいのが特徴です。
2.4 Arduinoによるソフトウェア制御

点滅の間隔を自由に変えたり、複雑な光のパターンを作り出したりしたい場合には、Arduinoのようなマイコンを使うのが最適です。
マイコンのデジタル入出力ピンにLEDを接続し、プログラムでピンの電圧をHIGHとLOWに切り替えることで、LEDを点灯・消灯させます。
マイコン使用することで、点滅の間隔をミリ秒単位で正確かつ簡単に変更できます。複数のLEDを個別に制御して、複雑なアニメーションを表現することも可能です。
スイッチやセンサーからの入力をプログラムで読み取り、ボタンが押されたら点滅パターンを変える」といったインタラクティブな装置も作れます。
3. 点滅回路設計時の注意点
安全かつ確実に動作するLED点滅回路を設計するためには、いくつかの重要なポイントを押さえる必要があります。特に、部品の定格を守ることは、故障を防ぎ、寿命を延ばすために不可欠です。
3.1 LEDの定格と抵抗値の計算
LEDには順方向電流と順方向電圧という定格があります。これを超えるとLEDは破損します。そのため、適切な抵抗を接続して電流を制限する必要があります。抵抗値はオームの法則を用いて計算します。
3.2 トランジスタ使用時のベース抵抗設計
トランジスタをスイッチとして使う際、ベース端子に流す電流も適切に制限する必要があります。ベースに過大な電流が流れるとトランジスタが破損するため、必ずベース抵抗を接続します。
3.3 コンデンサの耐圧・容量選定のポイント
コンデンサには耐圧があります。これはコンデンサが耐えられる電圧の上限で、必ず電源電圧よりも余裕のある耐圧の製品を選びます。また、RC回路で使うコンデンサの容量は点滅周期に直結します。周期を長くしたければ容量を大きく、短くしたければ小さくします。
3.4電源ノイズや誤作動対策
ICやマイコンを使った回路では、動作時に電源ラインにノイズが発生し、誤作動の原因となることがあります。これを防ぐため、ICの電源ピンの直近にデカップリングコンデンサと呼ばれる0.1µF程度のセラミックコンデンサを配置するのが一般的です。
4 よく使われる応用例と実用回路
LED点滅回路は、その視覚的なアピール力から、私たちの身の回りの様々な場所で活用されています。ここでは代表的な応用例と、それを実現するための実用的な回路のアイデアを紹介します。
4.1 信号灯・警告灯
工事現場の警告灯や、機械の異常を知らせる表示灯など、注意を引く目的で広く使われます。NE555タイマーICを使った回路は安定性と信頼性が高いため、こうした用途に適しています。赤や黄色のLEDを使い、1秒程度のゆっくりとした点滅周期に設定することで、効果的な警告信号となります。回路を複数用意し、交互に点滅させることで、踏切の警報灯のような表現も可能です。
4.2自転車テールランプ
夜間の視認性を高め、安全を確保するために非常に有効な応用例です。消費電力を抑えつつ、高い輝度を得るために、高輝度LEDを使用します。電池で長時間駆動させる必要があるため、消費電力の少ないCMOSタイプのタイマーICやマイコンのスリープ機能を活用します。複数のLEDを並べて、マイコン制御で流れるように点灯させたり、点滅パターンを複数用意してスイッチで切り替えられるようにしたりと、様々な工夫が可能です。
5. おすすめの回路図作成ツールEdrawMax
電子回路の設計やアイデアの共有には、正確で分かりやすい回路図が欠かせません。そこでおすすめなのが、多機能な作図ツールEdrawMaxです。電子工作の初心者からプロフェッショナルまで、幅広いユーザーにとって強力な味方となります。
5.1 豊富な電子回路素材

EdrawMaxは抵抗、コンデンサ、トランジスタ、IC、スイッチ、電源といった基本的な電子部品から、ArduinoやRaspberry Piなどの開発ボードまで、膨大な数のシンボルを標準で搭載しています。これらの素材をドラッグ&ドロップするだけで、直感的にプロ並みの回路図を作成できます。シンボルを探す手間が省け、設計作業に集中できるのが大きな魅力です。
5.2 高い互換性

設計した回路図を他のツールで利用したい場合も安心です。EdrawMaxは、CADの世界で標準的なファイル形式であるDXFファイルのインポート・エクスポートに対応しています。これにより、AutoCADなどの専門的なCADソフトウェアとのデータ連携がスムーズに行え、より高度な設計プロジェクトにも柔軟に対応できます。
5.3 マルチプラットフォーム対応

Windows、macOS、LinuxといったデスクトップOSはもちろん、Webブラウザ上で動作するオンライン版も提供されています。また、データをクラウドに保存することも容易です。これにより、使用するデバイスを問わず、いつでもどこでも回路図の作成や編集が可能です。自宅のPCで作成した回路図を、外出先でタブレットから確認・修正するといった、柔軟なワークスタイルを実現します。